Последнее обновление: 21.09.2024
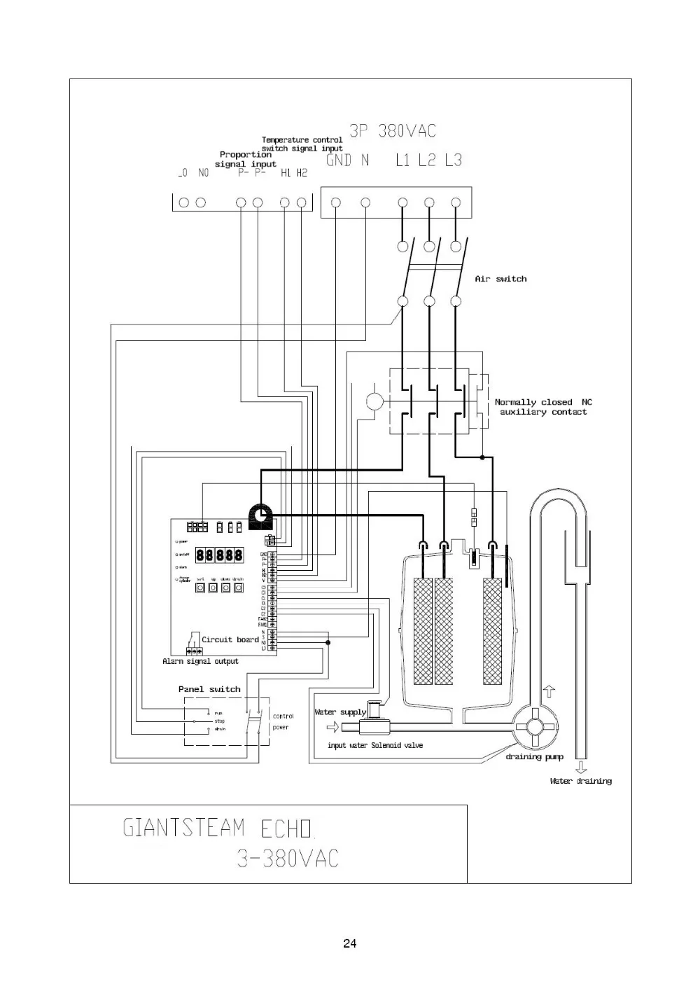
Принцип работы Увлажнитель состоит из цилиндра, впускного клапана воды, сливного клапана или сливного насоса, платы управления и корпусов. Когда клапан на входе воды открывается, вода входит в цилиндр. По мере повышения уровня воды, заряженные электроды погружены в воду, электрический ток производит среди электродов благодаря проводимости Воды, а температура воды увеличивается до кипения, чтобы генерировать стерильный пар. Технические характеристики Для промышленного хранения увлажнитель Professionla производитель С высокого качества продукции Богатый опыт Автономный Тип увлажнитель Этот бесформенный дификатор hu mi испаряет и выдувает пару в полностью стерилизованном состоянии из цилиндра, где Электропитание полностью засоряет воду, внедрила систему управления mi-COM, чтобы обеспечить оптимальную работу в соответствии с hu mi dity спрос на каждое пространство в сочетании с датчиком влажности mi dity sensor. Как и в случае с характеристиками типа электрода, специфическое устройство безопасности не требуется, и его работу можно сделать отдельно. Особенности Легкое и удобное управление дисплеем Дисплей контроллера включает в себя выбор меню, принудительный дренаж, настройку, эксплуатацию, тревожный выключатель и т. Д., и может быть легко управляется любым пользователем. Точный контроль Управление в использовании микропроцессора выполняет роль так точно для максимальной эффективности увлажнителя, а также экономит энергию. Дренажный насос установлен Монтируемый дренажный насос предотвращает накопление инородных материалов внутри цилиндра, и свободный дренаж может быть сделан везде, где расположен цилиндр. Безопасность и надежность Конструкция на основе безопасности и надежности прошла через строгий стандарт безопасности Европы, чтобы получить знак CE. Автоматическая Мойка Автоматическая стиральная система предотвращает накопление посторонних веществ внутри цилиндра, которые могут быть вызваны длительной работой, и могут быть сохранены чистые условия. Цилиндр создан для легкой установки/демонтажа Цилиндр имеет структуру, которая может быть демонтирована, и, таким образом, есть небольшие проблемы с его очисткой, что позволяет его долговечность увеличена.
Рабочее состояние
Давление воды: 1-6 бар (0,1-0.6Mpa)
Диапазон проводимости Воды: 125 ~ 1250 микро-Сименс/см
Давление окружающего воздуха: 0 бар
Давление на выходе пара: +/- 1000Pa
Температура окружающей среды: 1-50
Степень защиты: IP43 (электронная система управления)
Управление Системы
Giantsteam увлажнитель использует 32-битный Процессор на схема для того, чтобы достичь высокой надежностью.
Микрочипы, встроенные в цилиндр, контролируют работу в режиме реального времени и получают отзывы на процессор, чтобы он работал в необязательном состоянии.
Система управления giantstem использует самый продвинутый в мире алгоритм искусственного интеллекта нейронной сети, интеллектуально регулирует внутренние рабочие параметры системы, автоматически адаптируется к различным водным качествам или другим внешним условиям, снижает потребление энергии, улучшает скорость реакции и надежность и оптимизирует операционный эффект. Дополнительный WIFI модуль увлажнителя создает сетевую систему мониторинга и управления через Интернет.
Гиантпаровой увлажнитель имеет коммуникационный порт RS485, который поддерживает множество сетей, таких как Modbus и т. д.
Увлажнитель серии ECHO Оснащен разъемом nixie tube.
Увлажнитель MAX series имеет большой ЖК-экран.
Многоуровневые настройки меню обеспечивают высокую безопасность.
Контроль ВКЛ-ВЫКЛ или пропорциональный контроль
Блок управления ВКЛ-ВЫКЛ работает или останавливается в соответствии с сигналом гумидистата.
Пропорциональный контроль мощности пара варьируется непрерывно в соответствии с входным пропорциональным сигналом, такие как 0-10V/0-5V/для детей от 1 года до 5 лет V/0,5-4,5 V/0-20mA/4-20mA и детей возрастом от 2 до 10 лет.
Дренажный насос
В отличие от традиционного дренажного клапана, увлажнитель giantпар использует дренажный насос. Диаметр дренажного насоса достаточно велик, чтобы пройти по шкале лагера воды. Высокоскоростные вращающиеся лопастные колеса раздавливают масштаб воды в порошок и сливают его. Благодаря этому способу срок службы цилиндра увеличивается до 2 или 3 раз, чем раньше, и процесс увлажнения становится более точным и стабильным.
Рабочий монитор
Интеллектуальный чип, встроенный в цилиндр, контролирует его работу в режиме реального времени, автоматически настраивает режим работы с помощью основной системы управления, чтобы гарантировать эффективность, энергосбережение и надежность.
Защитные меры высокого уровня
Эксклюзивная анти-электрическая система утечки giantpare контролирует, хорошо ли заземлен увлажнитель, делает эксплуатацию и техническое обслуживание безопасным и безопасным.
Система контроля температуры дренажной воды
Эта система контролирует температуру дренажной воды ниже 60 градусов Цельсия, что соответствует американскому стандарту UL 998 и гарантирует, что дренажная труба будет повреждена горячей водой.
Дренаж засорить система защиты
Когда дренажная труба засорена, устройство останавливается, чтобы избежать переливания воды.
Передовые технологии Единственный в мире электрод увлажнитель воздуха, который 32-битный маломощный микро-чип обработки; Единственный в мире контроллер электрода увлажнителя, который использует нейронные сети и искусственные алгоритмы интеллекта; В мире только электродный увлажнитель, который поддерживает Wi-Fi связь для мониторинга и контроля сетей; Единственный в мире встроенный микрочип в цилиндре для интеллектуального управления процессом работы цилиндра; Единственный в мире электродный увлажнитель, который имеет высококлассную электрическую функцию защиты от утечки; Единственный в мире супер-чистящий функциональный электродный увлажнитель;
Модель Блок 004 008 Бадминтонных ракеток 015 023 32 045 065 090 130 Ёмкость начиная Кг/ч 4 8 15 23 32 45 65 90 130 Питание V 3 фазы 380V 380-440 В наличии 50/60Hz Фазного тока А 4,4 8,8 16,5 25,3 35,2 49,5 71,5 99,0 143 Мощность КВт 3 6 11,5 17,5 24,3 34,2 48,8 68,5 97,5 С сенсонрым экраном Питание V 1 фаза 220V 220-240 В наличии 50/60Hz Увлажнения ведро Количество Деталь -1 шт. -1 шт. -1 шт. -1 шт. -1 шт. -1 шт. -1 шт. 2 2 Увлажнения ведро модель C4 C8 C15 C23 C32 C45 C65 C45X2 C65X2 Сопло подачи пара Тип D22-300 D22-450 D32-450 D32-600 D32-600 D32-600 D32-600 D32-600 D32-600 Сопло Количество Деталь -1 шт. -1 шт. -1 шт. -1 шт. -1 шт. 2 2 4 4 Чехол Размеры Ширина/мм 360 360 430 430 530 530 530 890 890 Толстые/мм 240 240 300 300 365 365 365 365 365 Высокий (мм) 560 560 650 650 720 720 720 720 720 Высота с вентилятором Высокий (мм) 770 770 910 910 На холостом ходу, оборот в минуту (вес Кг 8,8 9,3 13,0 14,0 16,0 17,0 20,0 33,0 39 Операционной Вес Кг 12,5 13,2 26 27 39 41 44,5 82 88 Отверстие для отвода пара Диаметр Мм 22 22 32 32 32 32 32 32 32 Впускную водопроводную Диаметр 3/4 'с наружной резьбой Сливной выход Диаметр Мм , Маленького размера, круглой формы с диаметром 32 мм







